Revue Technique Subaru Impreza: K: Code de panne 29 - signal anormal du detecteur abs d'un des quatre detecteur
DIAGNOSTIC:
- Signal du détecteur ABS défectueux (bruit, signal irrégulier, etc.)
- Disque cranté défectueux
- Les roues tournent librement pendant une longue période.
SYMPTOME:
- L'ABS ne fonctionne pas.
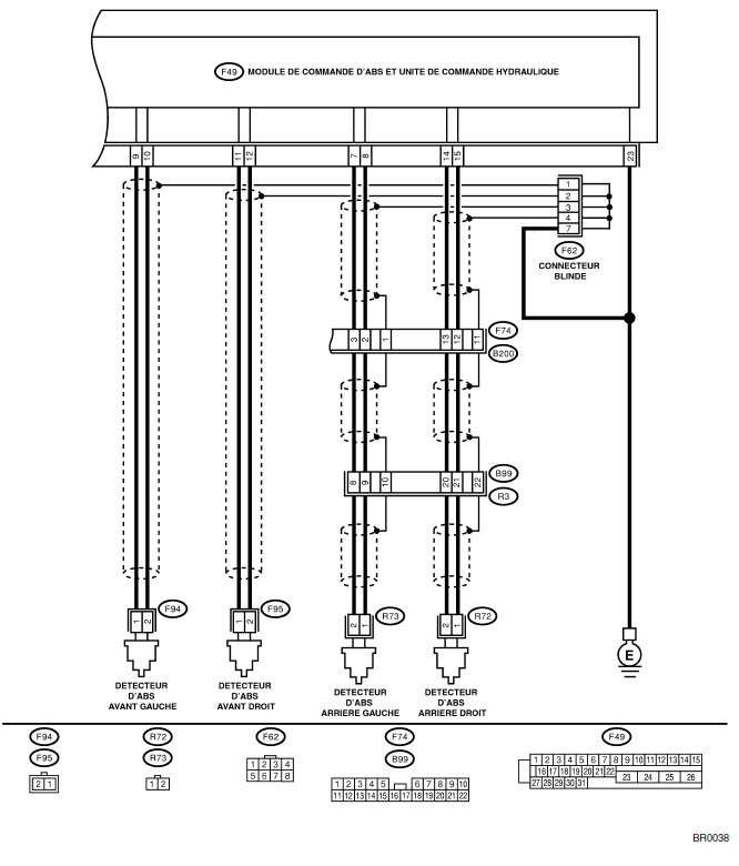
SCHEMA ELECTRIQUE: MODELE CONDUITE A GAUCHE

SCHEMA ELECTRIQUE: MODELE CONDUITE A DROITE

| Nº | Etape | Vérifier | Oui | Non |
| 1 | VERIFIEZ SI LES ROUES TOURNENT LIBREMENT PENDANT LONGUE PERIODE. | Vérifiez si les roues tournent librement pendant plus d'une minute quand, par exemple, le véhicule est soulevé au cric, quand le volant de direction est braqué à fond ou quand un pneu n'est pas en contact avec la surface de la route. | L'ABS est normal.
Effacez le code de panne. NOTE: Lorsque les roues tournent librement pendant une longue période, par exemple lorsque le véhicule est remorqué, soulevé au cric ou que le volant de direction est continuellement tourné à fond, ce code de panne peut parfois s'afficher. |
Passez à l'étape 2. |
| 2 | VERIFIEZ LES CARACTERISTIQUES DE PNEU.
Mettez le contact d'allumage sur "OFF". |
Est-ce que les caractéristiques de pneu sont correcte? | Passez à l'étape 3. | Remplacez le pneu. |
| 3 | VERIFIEZ L'USURE DE PNEU. | Est-ce que le pneu est excessivement usé? | Remplacez le pneu. | Passez à l'étape 4. |
| 4 | VERIFIEZ LA PRESSION DE PNEU. | Est-ce que la pression de pneu est correcte? | Passez à l'étape 5. | Réglez la pression de pneu. |
| 5 | VERIFIEZ L'ETAT DE REPOSE DU DETECTEUR ABS.
Couple de serrage: 32+-10 N*m (3,3+-1,0 kgf-m) |
Est-ce que les boulons de fixation du détecteur ABS sont serrés correctement? | Passez à l'étape 6. | Serrez correctement les boulons de fixation du détecteur ABS. |
| 6 | VERIFIEZ L'ENTREFER DU DETECTEUR ABS.
Mesurez l'entrefer entre le disque cranté et la pièce du détecteur ABS sur tout le périmètre du disque. Disque avant 0,3 - 0,8 mm |
Est-ce que l'entrefer est dans les limites de caractéristiques? | Passez à l'étape 7. | Réglez l'entrefer.
NOTE: Réglez l'entrefer à l'aide d'une entretoise (nº de pièce 26755AA000). Si les entretoises ne suffisent pas, remplacez le détecteur ou le disque cranté usé. |
| 7 | PREPAREZ L'OSCILLOSCOPE. | Dispose-t-on d'un oscilloscope? | Passez à l'étape 8. | Passez à l'étape 9. |
| 8 | VERIFIEZ LE SIGNAL DE DETECTEUR ABS.
1) Levez les quatre roues du sol. 2) Mettez le contact d'allumage sur "OFF". 3) Montez l'oscilloscope au connecteur (B99), (F95) ou (F94)(B62) selon le code de panne. 4) Mettez le contact d'allumage sur "ON". 5) Faites tourner les roues et mesurez la tension à la fréquence spécifiée. <Voir ABS-16, FORME D'ONDE, Signal E/S du module de commande.> NOTE: Quand cette inspection est terminée, le MCABSUCH enregistre parfois le code de panne 29. Connecteur et borne |
Est-ce que la courbe de l'oscilloscope est régulière comme illustrée? | Passez à l'étape 12. | Passez à l'étape 9. |
| 9 | VERIFIEZ SI LE DETECTEUR ABS OU LE DISQUE CRANTE EST CONTAMINE.
Déposez le rotor à disque du moyeu. |
Est-ce que la pièce du détecteur ABS ou le disque cranté est contaminé par la saleté ou d'autres corps étrangers? | Nettoyez soigneusement la saleté ou les corps étrangers | Passez à l'étape 10. |
| 10 | VERIFIEZ SI LE DETECTEUR ABS OU LE DISQUE CRANTE EST ENDOMMAGE. | Est-ce que le dent du composant du détecteur ABS ou du disque cranté est cassé ou endommagé? | Remplacez le détecteur ABS ou le disque cranté.
Avant: <Voir ABS- 14, Détecteur ABS avant.> Arrière: <Voir ABS-17, Détecteur ABS arrière.> et avant: <Voir ABS-19, Disque cranté avant.> Arrière: <Voir ABS- 20, Disque cranté arrière.> |
Passez à l'étape 11. |
| 11 | VERIFIEZ LE VOILE DU DISQUE CRANTE.
Mesurez le voile du disque cranté. |
Est-ce que le voile est moins de 0,05 mm? | Passez à l'étape 12. | Remplacez le disque cranté. Avant: <Voir ABS-19, Disque cranté avant.> Arrière: <Voir ABS- 20, Disque cranté arrière.> |
| 12 | VERIFIEZ LE MCABS-UCH.
1) Mettez le contact d'allumage sur "OFF". 2) Connectez tous les connecteurs. 3) Effacez la mémoire. 4) Exécutez le mode d'inspection. 5) Lisez le code de panne |
Est-ce que le même code de panne que celui produit par le diagnostic actuel est toujours produit? | Remplacez le MCABS-UCH.
<Voir ABS-7, Module de commande ABS et unité de commande hydraulique (MCABUCH).> |
Passez à l'étape 13. |
| 13 | VERIFIEZ L'APPARITION D'AUTRES CODES. | D'autres codes de pannes sont-ils produits? | Passez au diagnostic correspondant au code de panne. | Il y a mauvais contact temporaire. |
L: CODE DE PANNE 31 - MAUVAIS FONCTIONNEMENT DE LA SOUPAPE D'ENTREE AVANT DROITE
NOTE: Pour la procédure de dépistage des pannes, reportez-vous à CODE DE PANNE 37. <Voir ABS-120, CODE DE PANNE 37 - MAUVAIS FONCTIONNEMENT DE LA SOUPAPE D'ENTREE ARRIERE GAUCHE -, Tableau de dépistage des pannes avec le moniteur de sélection Subaru.>
M: CODE DE PANNE 33 - MAUVAIS FONCTIONNEMENT DE LA SOUPAPE D'ENTREE AVANT GAUCHE
NOTE: Pour la procédure de dépistage des pannes, reportez-vous à CODE DE PANNE 37. <Voir ABS-120, CODE DE PANNE 37 - MAUVAIS FONCTIONNEMENT DE LA SOUPAPE D'ENTREE ARRIERE GAUCHE -, Tableau de dépistage des pannes avec le moniteur de sélection Subaru.>
N: CODE DE PANNE 35 - MAUVAIS FONCTIONNEMENT DE LA SOUPAPE D'ENTREE ARRIERE DROITE
NOTE: Pour la procédure de dépistage des pannes, reportez-vous à CODE DE PANNE 37. <Voir ABS-120, CODE DE PANNE 37 - MAUVAIS FONCTIONNEMENT DE LA SOUPAPE D'ENTREE ARRIERE GAUCHE -, Tableau de dépistage des pannes avec le moniteur de sélection Subaru.>
J: Code de panne 28 - signal anomal du detecteur abs arriere gauche
DIAGNOSTIC:
Signal du détecteur ABS défectueux (bruit, signal irrégulier, etc.)
Faisceau/connecteur défectueux
SYMPTOME:
L'ABS ne fonctionne pas.
S ...
O: Code de panne 37 - mauvais fonctionnement de la soupape d'entree arriere gauche
DIAGNOSTIC:
Faisceau/connecteur défectueux
Vanne à solénoïde d'entrée défectueuse
SYMPTOME:
L'ABS ne fonctionne pas.
SCHEMA ELECTRIQUE: ...
D'autres materiaux:
Commodo (Eclairage)
A: DEPOSE
1) Retirez le carénage inférieur du tableau de bord.
<Voir EI-25 DEPOSE, Tableau de bord.>
2) Déposez les vis qui fixent l'habillage de la colonne
supérieure et de la colonne inférieure.
3) Déconnectez le connecteur du commodo.
4) Déposez les vis qui fixent le contacteur, puis déposez
le commodo.
B: REPOSE ...